7820406

7820406
7820406

執行器, RECTIFIER W/SPEED CONTROL 90V DC out, 110V in


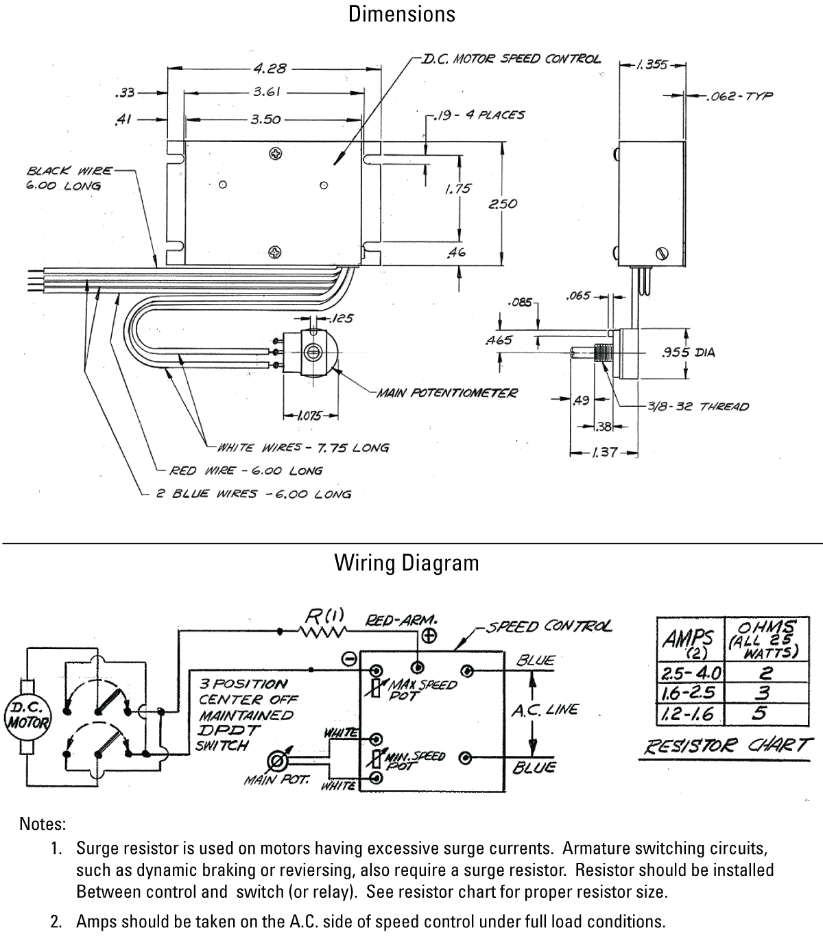
  • Where variable speed is desired and 110 VAC power is available, the solid state rectifier/speed controller provides speed regulation down to 1/10 of the maximum travel rate

Dimensions

dimensions

Specifications

Specifications價值
Weight0.45 kg

Get Quote

*Please fill out the information below so we can best assist you: